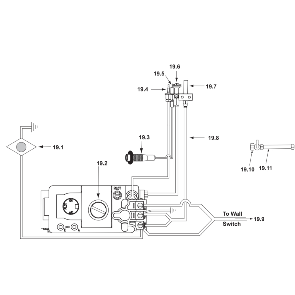
GNDC30L GNDC30 #19 Sit Valve Assembly / SN #GA452519 thru GA455366
Switch between sub-assemblies:
- GNDC30 #15 Log Assembly
- GNDC30 #16 Split Log Assemblies
- GNDC30 #17 Log Assembly
- GNDC30 #18 Standing Pilot Valve
- GNDC30 #19 Sit Valve Assembly / SN #GA452519 thru GA455366
- GNDC30 Novus 30" Gas Fireplace- DV
- GNDC30 SERVICE PART
Total Price: $0.00
- 19.1Suggested: 1
- 19.1Suggested: 1
- 19.11Suggested: 1
- 19.2Suggested: 1
- 19.3Suggested: 1
- 19.4Suggested: 1
- 19.5Suggested: 1
- 19.6Discontinued
68464MON Pilot Assembly - NG68464MON - 19.7Suggested: 1
- 19.8Discontinued
68956MON Pilot Supply Tube68956MON - 19.9Discontinued
- ZZSuggested: 1
- ZZDiscontinued
68460MON Pilot Assembly - LP68460MON - ZZSuggested: 1
- ZZSuggested: 1





